电 话: 0760-22397119
186-8811-6552
地址:中山市横栏镇乐丰五路16号
人体感应灯是利用了人体的红外热辐射原理,采用MCU(微电脑控制单元)电路设计而成,主动式红外线检测方式,具有智能感应,自动开关等特点,人来灯亮、人走灯灭,是人体感应的最大的特点,开关全自动,省事,杜绝了有人开,无人关的用电浪费,延长灯具的使用寿命,集节能、方便、环保于一体。采用高亮LED灯作为发光光源,光效高,寿命长。
人体感应灯
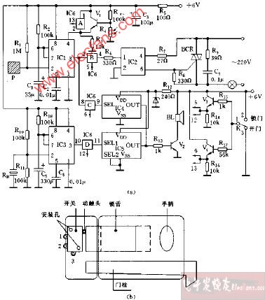
人体热释电红外传感器:人体都有恒定的体温,一般在37度,所以会发出特定波长10UM左右的红外线,被动式红外探头就是探测人体发射的10UM左右的红外线而进行工作的。人体发射的10UM左右的红外线通过菲泥尔滤光片增强后聚集到红外感应源上。红外感应源通常采用热释电元件,这种元件在接收到人体红外辐射温度发生变化时就会失去电荷平衡,向外释放电荷,后续电路经检测处理后就能触发开关动作。当有人进入开关感应范围时,专用传感器探测到人体红外光谱的变化,开关自动接通负载,人不离开感应范围,开关将持续接通;人离开后或在感应区域内无动作,开关延时(时间可调TIME 20-1000秒)自动关闭负载。
人体感应灯电路图:
人体感应灯安装:
功能:
可自动开启照明,人离开后可自动延时关闭,杜绝能源的人为浪费,延长电器使用寿命且集节能、方便保安于一体之功能,感应头直径21mm,感应距离0-5m 感应角度:120° 负载:40W(灯泡 工作电压:220V 工作频率:50HZ 延时范围0.5min-5min 卫生间、浴室、电梯厅堂、等。
注意事项:
安装时请把智能灯具安装在人经常活动的地方(天花板或墙壁上),可提高其灵敏度及工作范围。 不要安装在潮湿的天花板或墙壁上。 清洗时要先断开电源。 清洗时请选取无腐蚀性的清洁剂。 灯具安装后在一定空间不能用酸性或碱性的化学溶剂,否则对灯具的电镀或喷漆造成损坏。
版权所有(C)爱奋-东津照明 E-mail:dojnlight168@163.com
友情链接:纸箱打样机 弹簧机 中山地坪漆
![]() |
||||||
|
||||||
![]() |